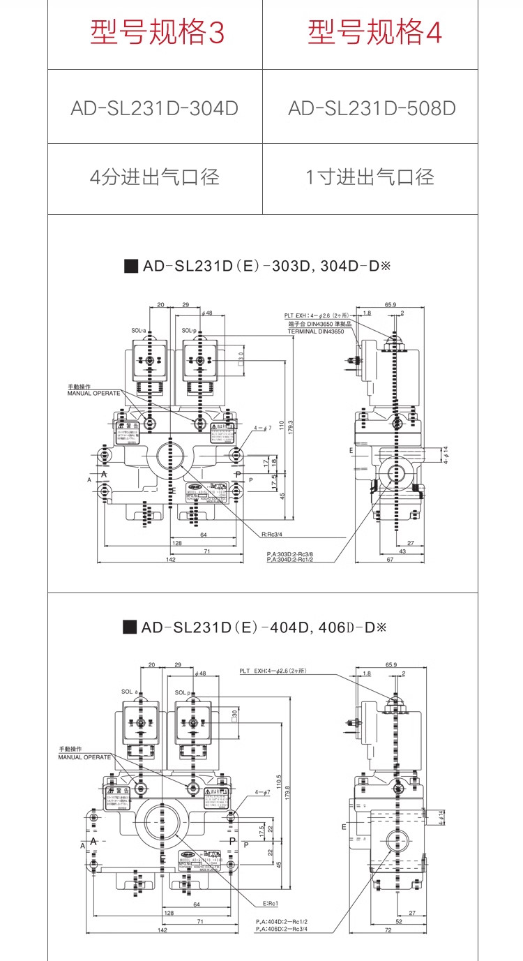
Giới thiệu sản phẩm van khí nén AD-SL231D-508D
Van khí nén AD-SL231D-508D được sử dụng trong máy đột dập để điều khiển luồng khí nén và hoạt động của máy. Van khí nén giúp điều chỉnh áp lực và luồng khí nén đến bộ truyền lực của máy đột dập, điều này ảnh hưởng đến tốc độ và lực đột.
Có nhiều loại van khí nén được sử dụng trong máy đột dập, bao gồm:
Van khí nén 2 chiều: Van này cho phép luồng khí nén chảy qua khi áp lực được áp dụng và ngăn chặn khi không có áp lực. Nó được sử dụng để kiểm soát áp suất và lưu lượng khí nén trong máy đột dập.
Van điều khiển áp suất: Loại van này giúp điều chỉnh áp suất khí nén đến bộ truyền lực của máy đột dập. Nó có thể giúp kiểm soát lực đột và tốc độ của máy.
Van điều khiển lưu lượng: Van này cho phép điều chỉnh lưu lượng khí nén thông qua máy đột dập. Nó có thể được sử dụng để điều chỉnh lực đột và tốc độ của máy theo yêu cầu cụ thể.
Các model khác :
AD-08101F-A1 AC100V AD-SL231D-508E-M2-DA1 AC100V
AD-08101F-A2 AC110V AD-SL231D-508E-M2-DA2 AC110V
AD-08101F-A3 AC200V AD-SL231D-508E-M2-DA3 AC200V
AD-08101F-A4 AC220V AD-SL231D-508E-M2-DA4 AC220V
AD-08101F-D2 DC24V AD-SL231D-508E-M2-DD2 DC24V
AD-08104FK-D2 DC24V AD-SL231D-508E-M2K-DD2 DC24V
Thông số kĩ thuật van khí nén AD-SL231D


Bạn đã thêm vào giỏ hàng 